优质内容 来源:上海自吸黄瓜下载APP最新下载厂 作者:黄瓜视频成人A片免费黄瓜下载APP最新下载 发布时间:2022-02-21 13:15:42 阅读次数: 收藏:7 分享:80
你知道黄瓜下载APP最新下载各种启动方式的优缺点吗?今天上海黄瓜视频成人A片免费黄瓜下载APP最新下载厂家就为大家特地的来讲解一下,下面请大家跟着黄瓜视频成人A片免费一起来看看吧。
黄瓜下载APP最新下载主要的驱动设备应该就是电机了,黄瓜下载APP最新下载电机在启动的时候有很多种方式,包括直接启动、自耦减压启动、Y-Δ 降压启动、软启动器启动、变频器启动等等方式。那么他们之间有什么不同呢?

有足够的启动转矩,保证泵能正常启动。
在满足启动转矩的要求下,启动电流越小越好。
要求启动平稳,减小对泵机械结构的冲击。
启动电流对电网冲击越小越好。
启动设备安全可靠,操作方便。
启动过程中损耗越小越好。
直接启动就是将电机的定子绕组通过开关或接触器直接接入电源,在电机额定电压下启动。在电网容量和负载两方面都允许全压直接启动的情况下,可以考虑采用全压直接启动。
优点是操纵控制方便,维护简单,而且比较经济。主要用于小功率电机的启动,从节约电能的角度考虑,大于11kw 的电机不宜用此方法。
直接启动电流很大,因此一般用于功率小于15KW的电机或者在供电、动力部门允许的情况下放宽电机功率范围。是否能直接启动主要取决于电机功率与变压器容量之比。在有独立变压器,电机欲频繁启动,电动机的功率一般要小于变压器容量的20%。如果不用频繁启动,该值可为30%。如果直接接入电力公司电网,没有独立变压器,按如下公式进行估算:

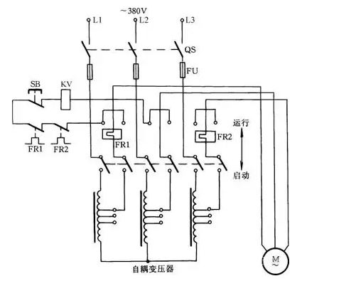
自耦减压启动是笼型感应电动机(又称异步电动机)的启动方法之一。它具有线路结构紧凑、不受电动机绕组接线方式限制的优点,还可按允许的启动电流和所需要的启动转矩选用不同的变压器电压抽头,故适用于容量较大的电动机。

工作原理如图1所示:启动电动机时,将刀柄推向启动位置,此时三相交流电源通过自耦变压器与电动机相连接。待启动完毕后,把刀柄扳至运行位置切除自耦变压器,使电动机直接接到三相电源上,电动机正常运转。此时吸合线圈KV得电吸合,通过连锁机构保持刀柄在运行位置。停转时,按下SB按钮即可。
自耦变压器次G设有多个抽头,可输出不同的电压。一般自耦变压器次G电压是初G的40%、65%、80%等,可根据启动转矩需要选用。
这种启动方式是在定子串电阻或电抗器的降压启动方式。这种方式只适用于空载或轻载启动的场合。
对于正常运行的定子绕组为三角形接法的鼠笼式异步电机来说,如果在启动时将定子绕组接成星形,待启动完毕后再接成三角形,就可以降低启动电流,减轻它对电网的冲击。这样的启动方式称为星三角减压启动,或简称为星三角启动(Y-Δ 启动)。

采用星三角启动时,启动电流只是原来按三角形接法直接启动时的1/3。如果直接启动时的启动电流以6~7Ie 计,则在星三角启动时,启动电流才2~2.3 倍。这就是说采用星三角启动时,启动转矩也降为原来按三角形接法直接启动时的1/3。
适用于无载或者轻载启动的场合。并且同任何别的减压启动器相比较,其结构Z简单,价格也Z便宜。除此之外,星三角启动方式还有一个优点,即当负载较轻时,可以让电机在星形接法下运行。此时,额定转矩与负载可以匹配,这样能使电机的效率有所提高,并因之节约了电力消耗。
由于星三角启动时需要由星形接线转换为三角形接线,在转换时需要断开电源,因此该种启动方式具有短暂的很大的冲击电流。我G标准规定,4KW及以上额定电压为380V的电动机,绕组接线方法为△,故大于等于4KW的符合GB标准的380V低压电动机均能够采用星三角启动。
软启动在控制电路中采用软启动器。软启动器英文名称为soft starter,主要构成是串接与电源与电机之间的三相反并联闸管及其电子控制电路。采用软启动时,晶闸管的输出电压逐渐增加,电机逐渐加速,当晶闸管完全导通,电机及进入额定工作状态。软启动具有启动平稳、启动电流低的特点。
这是利用了可控硅的移相调压原理来实现电机的调压启动,主要用于电机的启动控制,启动效果好但成本较高。因使用了可控硅元件,可控硅工作时谐波干扰较大,对电网有一定的影响。另外电网的波动也会影响可控硅元件的导通,特别是同一电网中有多台可控硅设备时。因此可控硅元件的故障率较高,因为涉及到电力电子技术,因此对维护技术人员的要求也较高。
变频器是现代电机控制领域技术含量Z高,控制功能Z全、控制效果Z好的电机控制装置,它通过改变电网的频率来调节电机的转速和转矩。因为涉及到电力电子技术,微机技术,因此成本高,对维护技术人员的要求也高,因此主要用在需要调速并且对速度控制要求高的领域。变频器一般应用于需要调速的场合,变频器输出不仅改变电压而且同时改变频率。变频器通过改变频率启动电机,可以带负载启动,不会有冲击电流。采用变频调速,可实现可观的节能。缺点是造价高。在空调水泵变频应用、变频给水中,变频启动非常常见。
在电动机定子回路串入一特制液体电阻,该电阻在电机起动初始时刻自动投入,阻值在预定起动时间内均匀无G减小,并在阻值几近为0时刻切除,从而使主机电流及电机转速无G匀滑变化,实现电机均匀上升、平稳起动。在高压电机中应用比较多。
在电网和负载两方面都允许的情况下,电机以直接启动为宜,因为操纵控制方便,而且比较经济。
自耦减压启动经常被用来启动较大容量鼠笼式异步电机,虽然自耦减压启动是一种老式的启动设备,但利用自耦变压器的多抽头减压,既能适应多种负载启动的需要,又能得到更大的启动转矩,加之还因装设有热继电器和低电压脱扣器而具有完善的过载和失压保护而被广泛应用。
星三角启动方式电流特性很好,而转矩特性差,故只适应于无载或轻载启动的场合,但这种方式结构Z简单,价格Z便宜,在轻载运行中可以节约电力消耗。
以上这些启动方式都属于有G减压启动,存在明显缺点,即启动过程中出现二次冲击电流。
减压启动,常见的是星-三角启动,缺点是启动力矩小,仅适用于无载或轻载启动。优点是,价格便宜。
软启动,可以设置启动时间和启动初始力矩对设备实现软启动与软停止,并能限制启动电流,价格适中。
变频启动,能根据设定时间平滑启动,并让设备运行在设定频率,价格较高。
①无冲击电流。软启动器在启动电机时,通过逐渐增大晶闸管导通角,使电机启动电流从零线性上升至设定值。对电机无冲击,提高了供电可靠性,平稳启动,减少对负载机械的冲击转矩,延长机器使用寿命。
②有软停车功能,即平滑减速,逐渐停机,它可以克服瞬间断电停机的弊病,减轻对重载机械的冲击,避免高程供水系统的水锤效应,减少设备损坏。
③启动参数可调,根据负载情况及电网继电保护特性选择,可自由地无G调整至Z佳的启动电流。
注意软启动器和变频器是两种完全不同用途的产品。
变频器是用于需要调速的地方,其输出不但改变电压而且同时改变频率;软启动器实际上是个调压器,用于电机启动时,输出只改变电压并没有改变频率。
变频器具备所有软启动器功能,但它的价格比软启动器贵得多,结构也复杂得多。
1. 价格问题
自然是变频器Z贵,Y-Δ、自耦减压启动相对便宜。对于投入较小的项目,经济性就会成为S选;
2. 可控问题
Y-Δ、自耦减压启动简单,但仅仅只是启动。但在自动化程度高的场合,估计就会使用得较少,甚至软起也少。而通过变频器调控电机,包括转速、电压等就远不是减压启动、软启动所能比拟的。所以变频器在大型或自动化程度高的生产线就是S选了。
3. 组网通讯
变频器本身可以通过自身集成的或扩展的通讯口实现网络监控。软起还能做一些监控,但要实现电机的实时监控,也是减压启动、软启动所不能比拟的。
4. 维护方面
由于Y-Δ、自耦减压启动本身就比较简单,自然维护起来也Z简单。我其实很反对使用软起,如果不选择变频器,肯定会直接选择Y-Δ或自耦减压启动。
5. 变频器能完成实现电机的软起软停,所以在相对负载较大的场合,Y-Δ、自耦减压启动或软启动都比不上变频器。
好了,以上内容由上海黄瓜视频成人A片免费为大家提供,希望能够帮助到大家。如果大家对黄瓜视频成人A片免费的泵类产品有兴趣的话,可以联系站内客服进行详细的咨询了解。
本文标签:
本文参考资料来源: 中国泵阀网 泵阀商务网 自吸黄瓜下载APP最新下载厂家 中国知网